IHMC Public Cmaps

        TRANSFORMADORES DE CORRIENTE
        Recursos para Copia de tarnformadores de corriente

            Copia de aislamiento.png
            Copia de CALCULO DEL ERROR.png
            Copia de CIRCUITO EQUIVALENTE.png
            Copia de Clase de medicion y proteccion.png
            Copia de clase de presicion para TC de medida.png
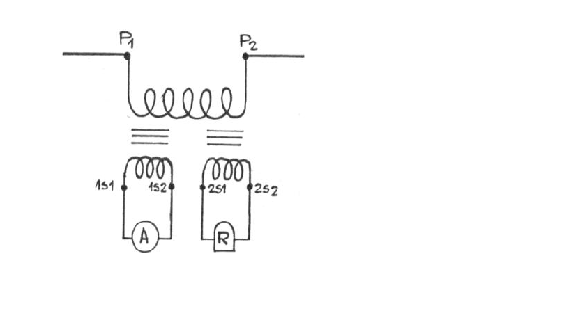
            Copia de CONEXION DE APARATOS DE MEDIDA Y PROTECCION.png
            Copia de CURVA.png
            Copia de Induccion electromagnetica.png
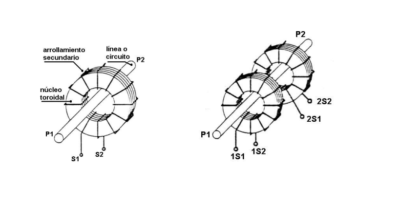
            Copia de PARTES DEL TC.png
            Copia de PLACA CARACTERISTICA.png
            Copia de Potencia VA.png
            Copia de PRESICION.png
            Copia de rutina.png
            Copia de SF6_72-300kV catalogo.pdf
            Copia de tipo.png
            Copia de tipo boquilla.png
            Copia de tipos de conexcion.png
            Copia de Transformadores de corriente.png
            Copia de unifilar.png
            tipo barra.png